
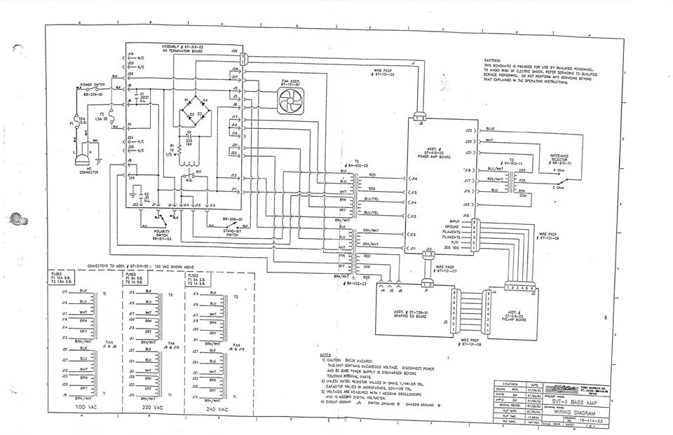
This is a late 80’s Ampeg SVT-II. I found that of the 6 power tubes only 1 was working at full strength :(
With new 6550s installed at idle it seemed fine but when driven some tubes would exceed 200mA while others were only drawing around 80mA.
This amp had a bias problem and was destroying power tubes. Coupling caps in the phase inverter were responsible for the uneven drive.
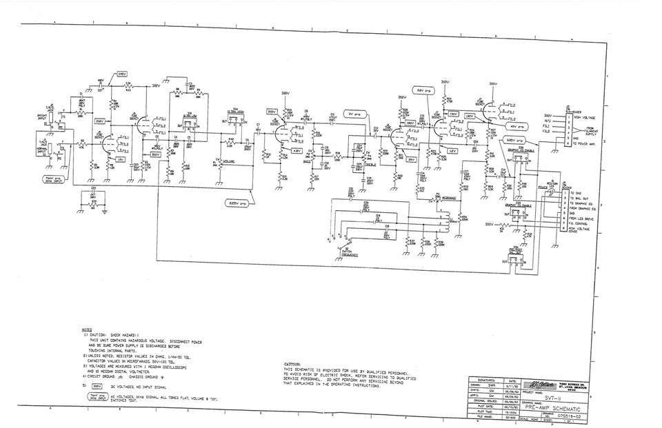
SVT at idle is displayed on the meters — 670Va at 23.6mA per tube. The picture above which is the header of the page shows SVT with signal applied.







You must be logged in to post a comment.